ZM-9002 Remote Panel – Bảng điều khiển vùng loa

Liên hệ
Tính năng nổi bật
✔ 4 nút để kích hoạt cài đặt trước hoặc tăng / giảm âm lượng. ✔ Núm điều chỉnh âm lượng. ✔ Hệ thống dây điện: cáp bảo vệ dây dẫn đơn. ✔ Tối đa kháng vòng lặp: 50 Ω mỗi dòng. ✔ Gắn trong một hộp điện tử. ✔ Tối đa 2 bảng điều khiển từ xa cho mỗi khung.

Giới thiệu Bảng điều khiển ZM-9002

bảng điều khiển zm-9002
Bảng điều khiển ZM-9002

ZM-9002 là công tắc điều khiển từ xa / bảng điều khiển âm lượng được sử dụng với bộ khuếch đại dòng 9000. Thiết bị bổ sung 4 đầu vào điều khiển bộ khuếch đại và 1 điều khiển âm lượng từ xa, và có thể được gắn trong hộp điện 1 băng tiêu chuẩn Mỹ trên tường.

Thông số kỹ thuật của ZM-9002 Remote Panel

thông số kỹ thuật zm-9002
Thông số kỹ thuật ZM-9002
Cáp áp dụng Cáp bảo vệ dây dẫn đơn
Điện trở dòng 50 Ω trở xuống (mỗi dòng)
Thiết bị đầu cuối Thiết bị đầu cuối vít M3, khoảng cách giữa các thanh chắn: 7,62 mm
Nhiệt độ hoạt động -10 ℃ đến + 40 ℃
Thành phẩm Thép tấm đã qua xử lý bề mặt, màu trắng, sơn màu
Kích thước 72 (W) × 127 (H) × 56 (D) mm
Khối lượng 170 g
Phụ kiện
  • Vít lắp hộp (No.6-32UNC × 30)… 2,
  • Vít lắp hộp (M4 × 30)… 2, Vít lắp bảng điều khiển… 2

Nút chức năng của ZM-9002

nút chức năng bảng điều khiển zm-9002 3. Các nút điều khiển [1-4]: kích hoạt chức năng được gán cho chúng khi được nhấn.

4. Điều khiển âm lượng: điều chỉnh âm lượng trên kênh đầu vào hoặc đầu ra được chỉ định.

5. Ngõ ra điều khiển [E, OUT]: kết nối đầu cuối này với đầu cuối REMT VOL của bộ khuếch đại dòng 9000. Sử dụng cáp được bảo vệ có điện trở đường dây 50 Ω trở xuống (trên mỗi đường dây) cho kết nối này. Tránh lắp đặt cáp này và cáp nguồn trong cùng một ống dẫn. Đường ống riêng biệt.

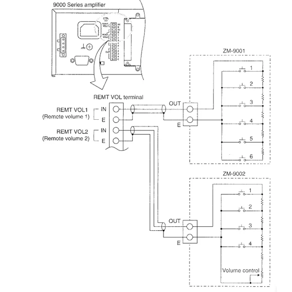
Hướng dẫn cách kết nối

  • Kết nối trình quản lý vùng ZM-9002 với bộ khuếch đại dòng 9000 thêm 1 điều khiển âm lượng và 4 đầu vào điều khiển.
  • Âm lượng của các kênh đầu vào hoặc đầu ra có thể được điều chỉnh từ xa bằng bộ điều khiển âm lượng và 4 nút điều khiển có thể được gán các chức năng tương tự như của ZM-9001.
  • Việc gán chức năng cho các nút điều khiển hoặc điều khiển âm lượng được thực hiện ở bộ khuếch đại dòng 9000.

*Lưu ý: Một ZM-9001 hoặc một ZM-9002 có thể được kết nối với từng thiết bị đầu cuối RENT VOL 1 và 2.

hướng dẫn kết nối zm-9002
Hướng dẫn kết nối ZM-9002

>>Tài liệu Datasheet tại đây!

Để được tư vấn thêm về thông tin sản phẩm, quý khách vui lòng gọi đến số hotline công ty TNHH Cung Ứng Ngọc Thiên02877798999.  Công ty TNHH Cung Ứng Ngọc Thiên luôn sẵn sàng giải đáp mọi thắc mắc của quý khách về sản phẩm của công ty.

Thương hiệu

Toa

Đánh giá sản phẩm

Đánh giá

Chưa có đánh giá nào.

Hãy là người đầu tiên nhận xét “ZM-9002 Remote Panel – Bảng điều khiển vùng loa”